Монтаж ИТП. Основные ошибки.
На что обращает внимание инспектор Ростехнадзора.

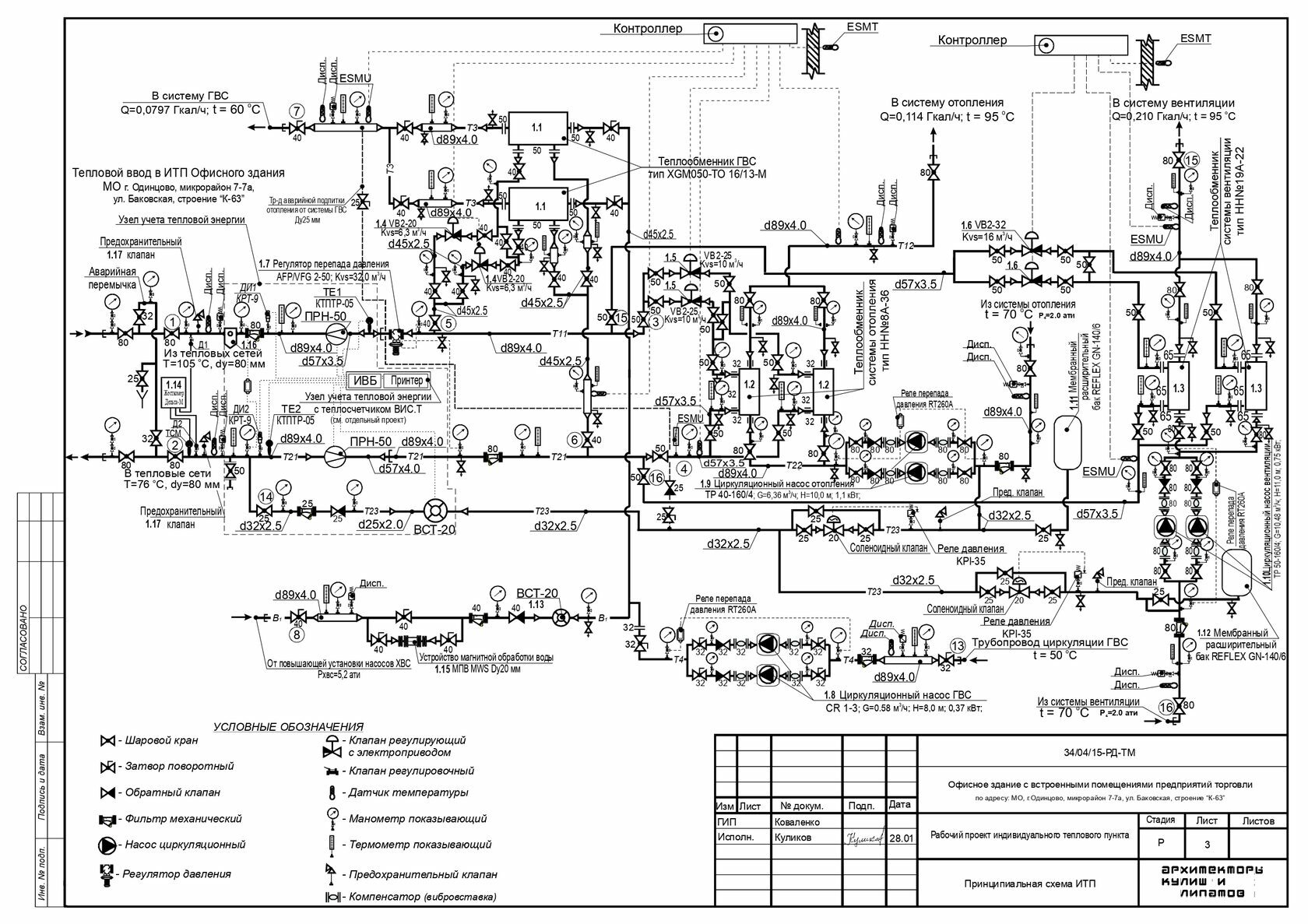
В чем разница ЦТП и ИТП?

Есть вопрос?
Close
Напишите свой вопрос, мы ответим вам в самое ближайшее время.
Ваш вопрос
Ваше имя
Ваш телефон
Нажимая на кнопку, вы даете согласие на обработку персональных данных и соглашаетесь c политикой конфиденциальности.
Из статьи вы узнали: в чем разница ЦТП и ИТП . Индивидуальные тепловые пункты позволяют эффективно поставлять тепло и горячую воду, регулировать температуру под запросы пользователей, быстрее и проще обслуживать их.
Поэтому установка ИТП на предприятии, в жилом доме или бизнес-центре — отличный способ получать максимум от теплового оборудования при меньших затратах.

Центральный тепловой пункт — обеспечивает горячей водой и теплом несколько зданий, тогда как индивидуальный предусмотрен для каждого здания или его части.

Рассмотрим в чем разница ЦТП и ИТП подробнее.

  • Индивидуальный тепловой пункт дает контролировать температуру отопления для конкретного строения и поддерживать нужный нагрев. В случаях с ЦТП нагревание происходит неравномерно: сооружения, которые расположены ближе, будут получать больше тепла, а дальние строения окажутся более холодными.

  • ИТП — это контроль и горячего водоснабжения. Пользователь самостоятельно регулирует и выставляет необходимую температуру. Центральный тепловой пункт распределяет воду неравномерно, также, как и отопление. Из-за значительной длины трубопровода горячая вода может поступать с задержкой.

  • Индивидуальные пункты обеспечивают максимальное сохранение тепла — что экономит энергию и уменьшает расходы. Это особенно значимо на производствах, где критически важным считается поддержание постоянной степени нагрева и в регионах с длинной зимой

  • Профилактическое обслуживание центральных пунктов занимает продолжительное время, тогда как профилактика ИТП проходит быстрее, не требуется отключение на длительный период времени.
Оставить заявку
* Нажимая на кнопку, вы даете согласие на обработку своих персональных данных